因为专业,所以信赖 成都哈工智传科技真诚期待与各大电力施工单位合作 设为首页加入收藏栏目导航
当前位置:首页 > 产品中心 > 数显仪表 >
WT-1100系列简易型单回路数字显示控制仪

来源创作:哈工智传科技 发布时间:2020-10-19 16:33 点击数:

♦ 概述
WT1100系列简易型单回路数字显示控制仪采用模块化结构方案,结构简单、操作方便、性价比高,适用于塑料、食品、包装机械等行业。
单路输入,双屏LED数码显示。
具备33种信号输入功能,可任意选择输入信号类型,测量精度为0.3%。
热电阻\热电偶信号分辨率可切换:1℃或0.1℃。
具备上下限报警功能,带LED报警灯指示。
具有电压、电流变送输出信号可选。
支持RS485串行接口,采用标准MODBUS RTU通讯协议。
带DC24V馈电输出,为现场变送器配电。
输入、输出、电源、通讯相互之间采用光电隔离技术。
具备多种外形尺寸及样式供用户选择。
参数设定密码锁定,参数设置断电永久保存。

 仪表面板
单回路数字显示控制仪-仪表面板

 参数功能
单回路数字显示控制仪-参数功能
注:以上参数为仪表全部参数,如果不是全功能仪表,则未选功能所对应的参数将不予显示。

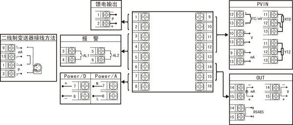
 仪表接线图
 单回路数字显示控制仪-仪表接线图
               规格尺寸为A、B、C、D、E型接线图
注:横竖式仪表后盖接线端子方向不一样,见示意图1。                   


                                                                  规格尺寸为F型接线图

                                                                     规格尺寸为H型接线图

注:上述接线图中在同一组端子标有不同功能的,只能选择其中一种功能。如RS485通讯功能和变送输出功能在同一组OUT接线端子上,只能选择一种。

 仪表选型
WT-1100□-□-□/□/□( )-□-( )
       ① ② ③ ④ ⑤    ⑥  ⑦
①规格尺寸
②输入分度号
代码
宽*高*深
代码
分度号(测量范围)
A
B
C
D
E
F
H
160*80*110mm(横式)
80*160*110mm(竖式)
96*96*110mm(方式)
96*48*110mm(横式)
48*96*110mm(竖式)
72*72*110mm(方式)
48*48*110mm(方式)
00
01
02
03
04
05
06
07
08
09
10
11
12
13
14
15
16
17
18
19
20
21
22
23
24
25
26
27
28
29
30
31
32
33
34
35
55
热电偶B(400~1800℃)
热电偶S(0~1600℃)
热电偶K(0~1300℃)
热电偶E分度(0~1000℃)
热电偶T分度(-200.0~400.0℃)
热电偶J分度(0~1200℃)
热电偶R分度(0~1600℃)
热电偶N分度(0~1300℃)
热电偶F2分度(700~2000℃)
热电偶Wre3-25分度(0~2300℃)
热电偶Wre5-26分度(0~2300℃)
热电阻CU50(-50.0~150.0℃)
热电阻CU53(-50.0~150.0℃)
热电阻CU100(-50.0~150.0℃)
热电阻PT100(-200.0~650.0℃)
热电阻BA1(-200.0.0~600.0℃)
热电阻BA2(-200.0~600.0℃)
线性电阻0~500Ω(-1999~9999)
远传电阻0-350Ω (-1999~9999)
远传电阻30-350Ω (-1999~9999)
0~20mV (-1999~9999)
0~40mV (-1999~9999)
0~100mV (-1999~9999)
内部保留
内部保留
0~20mA (-1999~9999)
0~10mA (-1999~9999)
4~20mA (-1999~9999)
0~5V (-1999~9999)
1~5V (-1999~9999)
内部保留
0~10V (-1999~9999)(不可切换)
0~10mA开方 (-1999~9999)
4~20mA开方 (-1999~9999)
0~5V开方 (-1999~9999)
1~5V开方 (-1999~9999)
全切换
③输出(OUT)
代码
输出类型(负载电阻RL)
X
0
1
2
3
4
5
D1
无输出
4-20mA(RL≤600Ω)
1-5V(RL≥250KΩ)
0-10mA(RL≤1.2Ω)
0-5V(RL≥250KΩ)
0-20mA(RL≤600Ω)
0-10V(RL≥4KΩ)
RS-485通迅接口(Modbus)
④报警(继电器触点输出)
代码
报警限数
X
1
2
无输出
1限报警
2限报警
⑤馈电输出
代码
馈电输出(输出电压)
X
P
无输出
馈电输出
如“P(24)”表示馈电输出24V。
⑥供电电源
代码
电压范围
A
D
AC/DC100~240V(AC/50-60Hz)
DC 20~29V
⑦备注
无备注可省略

备注:
1、选型时请根据接线图来选择功能,由于尺寸小的仪表接线端子少带不了全功能,有的功能在同组端子上只能选择其中一种功能。
2、在写型号时必须完整,没有选到的功能项不能省略,必须用“X”补上。
例1:WT-1100A-02-0/2/P(24)-A
例2:WT-1100C-27-0/X/X-D
分享到: 更多
返回首页    |    关于哈工智传    |    产品中心    |     飞行知识    |     网站地图    |     联系我们
© 版权成都哈工智传科技有限公司所有|蜀ICP备12026798号
地址:成都市金牛区金丰路6号 服务热线:028-64640866